LY-09系列 感应式(一卡通)淋浴节水控制器
安装和使用本产品前,请先确认您所购买的产品型号及相应的安装方法,详细阅读本说明书,以便正确安装和使用。
此说明书及所附的质量保修卡,应长期妥善保管,以便日后查阅和维修。
购货前请选择确定工作方式。
1.LY-09B (射频卡式,不锈钢阀) 图1
2.LY-09S(射频卡式, POM阀)

一、用途
本产品是专为洗浴场所设计的节能节水产品。使用时,首先将IC卡放入插卡区内,节水控制器数码显示IC卡内余额,用手在红外感应区前晃动一下,电磁阀打开,水流出,同时控制器开始计费,动态显示消费金额,用手在红外感应区前再次晃动一下,电磁阀关闭,水停。同时控制器显示IC卡内的剩余金额。重复用手在红外感应区前晃动可实现电磁阀的再次开关,使用完毕后取出IC卡。
浴池采用本产品,可管理到人,与个人利益挂钩。用多少水,花多少钱,公正合理,具有显著的节水节能效果,是手动阀、脚踏阀的理想替代产品。可在短时间内收回投资,一次投入,长期受益。
二 、主要特点
和国内同类产品相比,其特点是:
● 不受水质困扰,采用不锈钢电磁阀产品,可以实现三年免维护使用。
● 积15年生产节水器具之经验,产品具有良好的防水、防潮性能,确保产品正常使用寿命。
● 产品有明、暗两种镶装方式,适合不同用户选用。
● 计时、计量两种方式,可根据需求,采用联网方式,适合不同用户选用。
三、主要技术指标
1.电源(图2a)。

多套淋浴器共用同一电源适配器,其特性为:
输入:交流220V/50HZ
输出:直流24V(不锈钢阀)
直流12V(优质POM阀)
安全驱动能力:
300W电源适配器可驱动:10~20套淋浴节水器
600W电源适配器可驱动:20~40套淋浴节水器
2.控制器。
工作电压:直流24V(不锈钢阀)
直流12V(优质POM阀)
平均功耗:≤2W
射频卡频率: 13.5M
工作环境温度:1~50℃
工作环境湿度:100%
3.电磁阀。
介质温度:1~60℃
工作寿命:≥50万次
工作压力:0.01~0.5Mpa (优质POM阀) (图2b)
0~0.3Mpa(不锈钢阀)(图2c)
电磁阀通径:DN15
4.管理主机:P586
四、安装方法
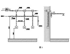
1.暗装式射频卡节水器的安装。
安装时需要与土建和管路安装相配合(详见图3), 先将塑料预埋盒及穿线管用水泥固定在墙体内,绝对不允许将引线直接抹在墙内。

特别强调,应在贴磁砖之前统筹设计。按“颜色相同”的原则接线。如有颜色不同的型号,按随机指导书接线。
2.明装射频卡淋浴节水器的安装(详见图4)。

a.用冲击钻在墙体(1.2~1.4米)适当位置打孔,将控制器预埋盒固定。
b.连接电磁阀及导线。
c.整理裸露在墙体表面的导线,用塑料导线槽加以保护。
3.电源适配器安装在吧台、更衣室等干燥通风无易燃物处,应尽量缩短控制器和电源的距离,以减少压降,必须将电源适配器接地引线与“地”可靠连接。
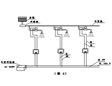
4.配不锈钢阀的控制器红线接电源+24V,黑线接电源0V。(详见图6)

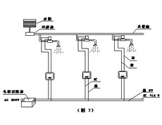
5.配POM阀的控制器红线接电源+12V,黑线接电源0V。(详见图7)

五、注意事项
1.安装前应先将管道内杂质冲洗干净;
2.安装电磁阀时应将箭头方向与水流方向一致;
3.不要带电安装或作业,检查无误后方可通电;
4.在淋浴主管道前部加装过滤器或在末端安装排污阀以便清除管道内杂质;
5.直流稳压电源应安装在干燥通风环境、并使外壳可靠接地;
6.如果使用温泉水或水中矿物质含量大,需定期清理电磁阀和滤网;
7.控制器的感应窗口必须保持清洁,可用柔软湿布擦拭,清洗浴池应避免用水直接冲洗控制器;
8.接线时一定要严格按照接线图进行接线,不清楚时,要立即与厂家沟通,否则,可能造成永久损坏;
9.电线接头处必须符合《公共浴池安装接线规范》,在绞合后进行锡焊,套上压线帽,用钳子压紧后灌703硅胶,这直接关系到产品的使用寿命。
六、常见故障排除
1.常流水。
a.请检查电磁阀上的箭头与水流方向是否一致,不一致时应重装。
b.断开电源后继续常流水,多为电磁阀芯被杂物垫起或卡死,也可能是膜片上的进水孔被杂质、水垢堵塞,可打开电磁阀进行清理。如果断开电源,常流水停止,属于控制器故障,返厂维修。
2.不流水。
a.请检查直流稳压电源输入或输出端电压是否正常。
b.检查线路是否有断路或接触不良的地方。
c.将电磁阀与控制器输出断开,触摸或感应控制器,看是否有电压输出,若有输出,则证明电磁阀损坏。请更换电磁阀,若无输出,证明控制器已损坏,请更换控制器。
d.过滤器严重堵塞,请打开过滤器,清洗滤网。
七、保修事项
客户自购买之日起,一年内凭《保修卡》寄厂免费维修。超过保修期只收取少量元件费。如用户使用不当引起损坏,责任由用户负责。购买时请索要最终销售单位盖章的《保修卡》。
八、关于双管双温供水变单管恒温供水方案

本公司提供详细解决方案。
九、其它相关产品
沟槽公厕全自动节水控制器。
单蹲便智能冲洗控制器。
小便斗智能冲洗控制器。
红外感应自动洗手器。
水位自动显示控制器。